首页 > RDR-840Q - 30 W 电源适配器用于 400 V 总线,输入电压 30-550 VDC,采用 InnoSwitch3-AQ
RDR-840Q - 30 W 电源适配器用于 400 V 总线,输入电压 30-550 VDC,采用 InnoSwitch3-AQ
芯片公司:Power Integrations
发布时间:2025-09-01
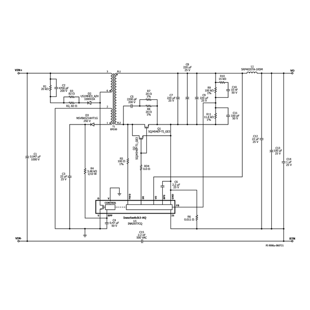
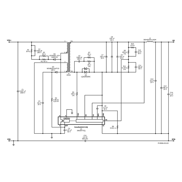
30 W应急或备用电源,适用于牵引逆变器,采用InnoSwitch3-AQ(INN3977CQ)
汽车应用的宽输入范围
输入:30 VDC – 550 VDC
输出(30 VDC起):12 V / 0.85 A
输出(60 VDC起):12 V / 1.25 A
输出(130 VDC起):12 V / 2.5 A
应用

产品
InnoSwitch3-AQ
产品规格
设计类型参考设计报告 (RDR)拓扑结构 FlybackVout 1 12.00 VVin (min) 30Vin (max) 550P (空载)50.00 mW恒压/恒流 CV/CC效率 85.00%是否隔离? Yes输出数量 1输出功率 30.00 WOVP? 是使用产品型号 INN3977CQGerber 文件 RDR-840Q Gerber 文件 

热门方案

明星产品
- AC-DC转换器 >
- LED驱动 >
- 门极驱动 >
- 电机驱动 >
- 汽车专用 >
-
-
-
-
-